新闻动态

  • 差压流量指示偏低故障处理知识

    故障现象: 指示逐渐变小,该表刚投表时指示正常,过段时间后指示慢慢降下来,

    2022-04-02 云博(中国)

  • 压力变送器指示偏低的故障处理

    故障现象描述: 接工艺通知,压力变送器25FT-004显示偏低,中控指示15657nm3/h,现场查看变送器显示44.3%,该表正常范围应在17000-19000之间。

    2022-03-31 云博(中国)

  • 过程检测与控制仪表日常维护检修经验谈

    认真做好日常巡回检查工作 仪表工一般都有自己负责的仪表的巡检范围,根据所辖仪表分布情况,选定最佳巡检路线,每两小时巡检一次。巡回检查前,仪表工应向操作人员了解当班仪表运行情况,及时处理仪表运行中出现的问题,处理不了的及时向车间及公司领导汇报。

    2022-03-29 云博(中国)

  • 压力变送器压力低低报警,现场就地压力表正常维修处理

    液偶工作油出油压力变送器92PT-162C安装在液偶出油管上,相同位置安装有一个液偶出油就地压力表以及一个出油温度92TE-186C。当压力作用于陶瓷表面时,膜片会产生微小的形变,后膜电阻印刷在膜片的背面,连接成一个惠斯通电桥,由于压敏电阻的压阻效应,使电桥产生一个与压力成正比的高度线性的电压信号,然后经转换电路转换为标准的电压信号,传给智能机构处理,转变为与压力对应的模拟信号输出。

    2022-03-27 云博(中国)

  • WAX-100系列压力变送器输出波动原因分析及波动修复

    一、仪表工作原理: WAX-100系列智能压力变送器是一种在工业生产控制过程中被广泛使用的压力参数监测装置,应用于石油化工、水利水电、铁路交通等诸多领域。它能够用于连续精确地测量气体、液体及蒸汽的压力、差压、绝对压力、液位等工艺参数,并将被测信号通过其转换功能转换为4~20mA的直流电标准信号和HART信号输出,以供其他控制调节仪表和DCS分散控制系统等使用。 由于智能压力变送器具有精度高、温度漂移小、长期稳定性好、功能丰富等优点,所以是工业生产实现现代化、自动化的关键部件。因此,保证智能压力变送器的可靠性就显得尤为重要,其可靠性的高低对于整个系统生产过程无故障运行来说具有重大影响。

    2022-03-25 云博(中国)

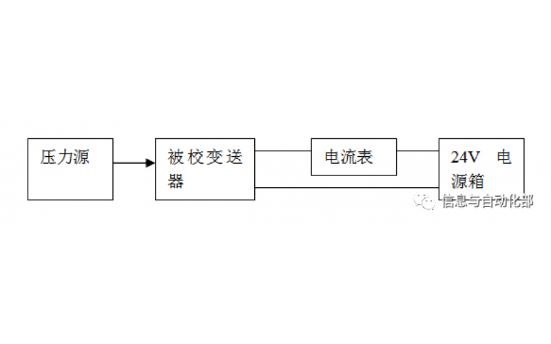
  • WAX-100系列压差变送器校准办法

    WAX-100系列压差变送器校准办法 本办法适用于本公司生产现场运行中、简单修理后及新购进的压差变送器的校准。

    2022-03-21 云博(中国)

上一页1...2345678下一页 转至第
首页
产品
新闻
联系